2026年江西煤业集团有限责任公司物资供应分公司(萍乡)询比价采购-矿用一般型高压软起动柜
浏览量:1700
报价企业:
我公司需采购以下物资,在3月14日10:30 时前,请贵单位按本采购单信息报价(报价要求为:含13%增值税包到价,运输方式为:汽运 ),具体内容如下:
一、江投集团简介 江投集团是江西省省属重点国有企业,是国有资本投资 运营平台。截至 2023 年底,集团总资产规模超 1600 亿元, 管理企业逾 300 家,在岗员工近 2.6 万人;拥有赣能股份、 安源煤业、万年青等三家 A 股上市公司,长期保持主体及债 券信用评级 AAA 级。产业涉及能源、环保、数字、路桥物流、 建筑工程、金融设计等业务板块,90%以上的产业集中在关 系我省经济命脉和国计民生的重要行业和关键领域,为助推 江西省产业转型发展和经济稳增长发挥了重要的骨干作用。
二、询价比选项目概况
1)、登录“江投集团电子采购平台”(http://ep.jxic.com/)或“精彩纵横云采购平台”(https://www.jczh.com/)询比采购公告查看页面点击“立即参加”。请未注册的供应商及时办理注册审核,注册咨询电话:400-8566-100,因未及时办理注册审核手续影响报名及报价的,责任自负。
(2)供应商需完整填写报价信息,并按采购要求上传相应资料的扫描件(具体要求可下载品目表中的附件并注明要参与的标包),须在报价截止时间前提交报价(首次报价),逾期责任自负。
(3)保证金金额:详见平台
保证金收取方式:报价截止时间前缴纳至相应账号(账号系统中可见)
保证金退回:公布成交结果后7个工作日内退回原账号,成交供应商需缴纳成交金额0.8%平台技术服务费(如需,详见平台)
到货地:萍乡市安源区 收货单位:安源煤矿 联系电话:13766413296、13979556818
联系人:胡勇、文日茂结算方式为 供货方以报价为基础,并以此价格开具税率为13%的增值税专用发票,与江西煤业集团有限责任公司物资供应分公司结算货款。
(4)结算方式:江西煤业集团有限责任公司物资供应分公司(简称“供应分公司”)凭收货单位出具的货到验收合格证明文件及供货方开具的增值税发票,90天内向供货方支付货款总额的90%(现金支票或银行承兑汇票),余下10%的货款待产品质保期满后付清(质保期12个月),从货到验收合格之日起计算。合同签订后,需向供应分公司缴纳中标金额1.5%咨询服务费。
(5)报价人资格要求: (该产品直接制造商)
|
物资名称 |
型号规格 |
计量单位 |
数量 |
单价(含税13%) |
要求交货时间 |
供方响应交货时间 |
产品执行标准 |
备注 |
控制单价 |
||
|
1 |
矿用一般型高压软起动柜 |
GKGR-150/6 |
台 |
1 |
急用 |
270000 |
|||||
|
6KV 1000KW 技术参数见附件;须与安源矿签订技术协议;须到安源矿现场指导安装调试。 |
|||||||||||
|
技术参数及要求
一.供货范围 序号名称型号规格数量单位适配电机功率1矿用一般型高压软起动柜GKGR-150/61台6KV 1000KW二.电动机及负载参数(安源矿提供) 1.电动机参数: 电动机型号 额定电压Ue6KV功率因数 额定电流IeA电机转子转动惯量J 额定功率P1000KW最大转矩/额定转矩Tmax/Te 电机频率50HZ堵转转矩/额定转矩To/Te 额定转速 堵转电流/额定电流Io/Ie2.负载参数:**。
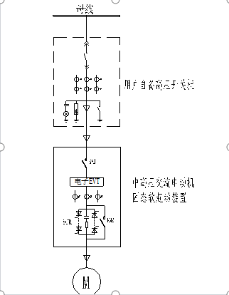
三.技术性能 1. 控制模式:突跳起动、电压斜坡限流。 2. 起停方式:软起、直起、软停、自由停止。 3. 控制方式:内控、外控。 4. 初始电压:10%~50%Ue(可扩展到80%Ue)。 5. 限流倍数:100%~400%Ie(根据现场工况而定)。 6. 起动、停止时间:1~90S。 7. 脉冲突跳起动:脉冲电流70~700%FLA;脉冲时间0-10S可调。 8. LCD液晶显示:可通过面板按键设置参数,采用中文菜单显示工作电流、起动次数、运行时间及故障信息等参数。 9. 噪音:<80db。 10. 连续起动间隔:在环境温度大于40℃,起动电流大于400%Ie时,间隔不小于15分钟。当温度较低和起动电流相对较小时,可适当减小间隔,但至少6分钟。 11. 冷却方式:自然冷却。 12. 操作电源:AC380V/50Hz 1000VA(用户提供)。 13. 主回路工频耐压(不含功率单元):42KV/1分钟。 14. 防护等级:IP54。 四.保护功能 1. 缺相保护:当任意一相缺失时,跳闸保护。 2. 相序保护:当接线相序错误时,跳闸保护。(注:不允许反转) 3. 接线错保护:当电机未接到起动器上或电机内部开路,跳闸保护。 4. 过压保护:主电压上升到大于110~125%额定电压时,延迟1~10S(可调),跳闸保护。 5. 欠压保护:当电网低于额定电压65%时,时间延迟1~10S(可设置),跳闸保护。 6. 过流保护:5倍额定电流1~10s断开(可设置)。 7. 安全销装置:8.5倍额定电流,1个周波断开。 8. 过载保护:运行中,110~150%额定电流,累计热负荷过载时,1~10s断开(可设置)。 9. 欠流保护: 运行中,当主电流下降到低于20~90%额定电流时(可设置),时间延迟1~40秒(可设置),跳闸保护。 10. 电流不平衡保护:主回路电流不平衡差额超过设定数值(10~100%可调),延时动作时间后(1~60秒可调),跳闸保护。 11. 接地电流保护:当接地电流超过设定数值(10~100%可调),延时动作时间后(1~60秒可调), 起动器跳闸保护。 12. 过温保护:当晶闸管散热器温度超过85℃时,跳闸保护。 13. 晶闸管短路保护:任一(或多只)晶闸管短路,跳闸保护。 14. 起动超时保护:在设定的最长起动时间内,电动机仍未达到全速, 则跳闸保护。 15. 起动间隔:在“起动过频”指示后,禁止起动时间在1~60分钟内(可设置),限制再起动。 16. 旁路故障保护:电动机起动加速结束后无法切换至旁路,跳闸保护。 17. 外部故障可通过干接点输入进行跳闸保护(可以在软起动器的跳闸回路串入一路外部故障常开点,触点闭合后跳开软起动器,适用于现场工艺要求)。 18. 故障记录:当发生故障时,软起动器跳闸并且锁定故障类型,可在线查询最新的10个故障记录。 五.产品执行的主要技术标准 1.Q/SS 001-2021 矿用一般型高压软起动柜。 2.GB 3906-2020 3.6~40.5KV 交流金属封闭开关设备和控制设备。 3.GB/T 11022-2011 高压开关设备和控制设备标准公用技术要求。 4.GB/T 3859.1-2013 半导体变流器 通用要求和电网换相变流器 第1-1部分:基本要求规范。 5.GB/T 12173-2008 矿用一般型电气设备。 六.特别说明 1. 各种集成电路选用Motorola、Maxim等知名公司产品。 2. 柜体上配有防止误操作的电磁锁、门控开关、紧急停车按钮。 3. 柜体尺寸(宽*深*高):1000*1500*2000mm,颜色:RAL7032。 4. 进、出线方式:电缆连接下进下出。 5. 主回路控制方式:采用一拖一控制方式。 6、由中标方提供首次免费的现场调试服务。 7、免费提供技术培训。 8、提供长期的免费技术支持和服务,24小时客服电话开通,及时响应用户需求。需要现场服务时,厂家工程师24小时到达安源矿现场。 9、质保期为设备调试后12个月或发货后18个月(二者以先到为准)。 10、与安源矿签订技术协议。 七.附件: 附件1:GKGR 矿用一般型高压软起动柜一次系统图。 附件2:GKGR 矿用一般型高压软起动柜主要元件清单。
附件1:一次系统图 说明: 1、KM1为高压软起动装置的网侧真空接触器,KM2为高压软起动装置的旁路真空接触器,高压软起动装置包含功率单元、控制单元等,M为高压电机。 2、实线框内为软起动器设备厂家供货范围,其余高压电机(M)、高压开关柜与高压软起动装置之间电缆以及软起动装置与电机之间电缆均由买方提供。 附件2:元件配置清单 序号名称型号规格单位数量生产厂家1主控系统主控制板套1硕仕电气光纤发射接收板电源板2电子电压变送器EVT-TX套1硕仕电气EVT-RX 3晶闸管串联组合晶闸管:SCR*10串3硕仕电气触发电源光纤触发板散热器阻容吸收板电流互感器***/2A4真空接触器MVCR-12/630电气保持 固定式 AC220V 台2优质国产5中间继电器LY4NJ AC220V只7欧姆龙电气6起动按钮XB2 BA31C只1施耐德电气7停止按钮XB2 BA42C只1施耐德电气8急停按钮XB2BS542C只1施耐德电气9指示灯XB2BVM AC220V只7施耐德电气10柜体(宽深高)1000*1500*2000mm 柜体颜色:RAL7032台1东柜电气
|
|||||||||||
备注: 1、本询价单仅适用该询价单所叙述的物资采购项目;2、报价产品需完全满足本次询价所提出的型号、技术参数、付款条件、控制单价及其它要求,否则视为无效报价。3.本询价单在所有有效报价中选择最低价中选,4.询价人对非供货方不作另行通知且无义务对非供货方作任何解释; 5、本询价单由江西煤业集团有限责任公司物资供应分公司负责解释。
江西煤业集团有限责任公司物资供应分公司
2026年3月11日

